Belgorod, Belgorod, Russian Federation
Belgorod, Belgorod, Russian Federation
Belgorod, Belgorod, Russian Federation
UDC 69
UDC 004.891
CSCSTI 67.01
Russian Library and Bibliographic Classification 308
The program "Digital Economy of the Russian Federation", approved by the Government of the Russian Federation, is being actively implemented in the building construction industry, mainly at the stages of engineering surveys and architectural and construction design. Building information modeling (BIM) technologies are used by most foreign and domestic CAD system vendors. At the other stages of the building's life cycle, digitalization has not been widely distributed, despite the fact that the operation stage is the longest and the trouble-free existence of building structures at this stage is the key to the economic and social efficiency of building ownership. Flat rolled roofs in our country are the most common type of roofs and at the same time the most susceptible to defect formation structural element of a building. The standard operation period of such roofs is 10 years, despite the fact that the actual period of trouble-free operation of flat rolled roofs rarely exceeds 7 years. The assessment of the technical condition of the roofs is carried out by a construction and technical expertise, performed, as a rule, after the occurrence of leaks. Assessment of the degree of damage, as well as the prevalence of defects, is carried out by an expert visually, often without the use of measuring equipment. Due to the fact that the assessment of damage by an expert is purely subjective, it is impossible to correctly assess the development of the defect over time. The proposed technology of automation of construction and technical expertise of flat rolled roofs of a building allows timely detection of defects, assess the degree of their danger and make forecasts of their development over time. This approach allows you to make a timely decision on the need to carry out current repairs or to plan their implementation in the future. This will increase the service life of a flat rolled roof without increasing the cost of the life cycle.
construction and technical expertise, constructions flaw detection, neural network, artificial intelligence, deep convolutional neural network, life cycle of a flat roof, life cycle management
Введение
Программа «Цифровая экономика Российской Федерации», утвержденная Правительством Российской Федерации в июле 2017 г, активно внедряется в строительную отрасль, преимущественно, на стадиях инженерных изысканий и архитектурно-строительного проектирования. Строительная отрасль весьма консервативна, и в отличие от других отраслей экономики, где цифровизация получила наибольшее распространение, не демонстрирует широкого её внедрения [7]. Цифровые технологии получили внедрение в области архитектурно-строительного проектирования в виде информационных моделей строительных объектов, а также в виде различных приложений, используемых на стадии эксплуатации здания для взаимодействия риелторов с покупателями недвижимости, а также управляющих компаний с жильцами.
Технологии информационного моделирования зданий (BIM) используются большинством вендоров как зарубежных, так и отечественных CAD приложений. При этом используется BIM не выше 5D, что не позволяет широко применять этим модели на стадии эксплуатации жизненного цикла здания, являющейся самой продолжительной. Своевременно принятые управленческие решения на этой стадии позволяют обеспечить безотказное функционирование здания. При этом возникает острая необходимость в правильной оценке необходимости проведения тех или иных ремонтно-восстановительных работ [12].
На текущий момент времени такие работы выполняются экспертами путем проведения строительно-технической экспертизы, целью которой является оценка функциональной надежности и конструктивной безопасности строительного объекта или его части [11]. В перечень работ, проводимых экспертами, входят выявление и фиксация дефектов, оценка их геометрических параметров, анализ причин появления повреждений, а также прогнозирование их дальнейшего развития [9]. Такая работа, как правило, субъективна, трудно повторяема и проверяема, особенно на строительных конструкциях, имеющих большую площадь и дефектоемкость, к которым несомненной относятся плоские рулонные кровли, имеющие наибольшую распространённость в нашей стране.
Способом, нивелирующим вышеописанные недостатки экспертной деятельности при эксплуатации здания, является применение автоматизированных систем на базе искусственного интеллекта [8], дублирующего деятельность эксперта, и беспилотных летательных аппаратов, позволяющих обеспечить повторяемость маршрута проведения экспертизы.
Методы
Исследование возможности интеллектуализации строительно-технической экспертизы кровель проводилось с использованием нескольких методик:
- изучение нормативно-технической документации, регламентирующей правила эксплуатации плоских рулонных кровель [17], проведение строительно-технических экспертиз, структурирующей типовые дефекты, описывающей причины их возникновения [18] и содержащей рекомендации по выполнению ремонтных работ [14];
- изучение, описание и структурирование данных, описывающих типовые дефекты плоских рулонных кровель на фотоматериалах, получаемых с помощью беспилотных летательных аппаратов;
- тестирование практикующих строительных экспертов на распознавание типовых дефектов плоских рулонных кровель на примере типовых фотографий участков имеющей повреждения кровли;
- обучение существующих нейронных сетей распознаванию не менее трех типовых дефектов плоских рулонных кровель (вздутие, впадины, растрескивание верхнего слоя) [10];
- исследование возможности повторения маршрута полета и фотофиксации беспилотным летательным аппаратом;
- полевые исследования применимости предлагаемой технологии проведения строительно-технических экспертиз плоских рулонных кровель с применением нейронных сетей и беспилотных летательных аппаратов на примере строительных объектов Белгородской области;
- изучение технологий информационного моделирования зданий (BIM), методов насыщения BIM-модели зданий цифровыми двойниками выявленных при проведении строительно-технической экспертизы дефектов, а также способы учета их развития на стадии эксплуатации здания.
Результаты
Анализ нормативно-технической документации в области строительно-технической экспертизы позволил сделать вывод, что плоские рулонные кровли обладают типовыми наиболее распространёнными дефектами, которые могут быть установлены как визуально, так и инструментально [13]. К дефектам, определяемым визуально, так как основным инструментом сбора информации предлагаемой технологии является фотокамера беспилотного летательного аппарата следует отнести:
Таблица 1.Типовые, возможные к визуальному определению, дефекты плоских рулонных кровель
|
Дефект, описание |
Пример диагностируемого изображения |
|
Отсутствие водоизоляционного ковра |
|
|
Отсутствие защитного слоя |
|
|
Механическое повреждение рулонного ковра |
|
|
Расслоение швов полотен |
|
|
Растрескивание водоизоляционного ковра [1,15] |
|
|
Разрушение покровного слоя материала |
|
|
Сползание рулонного ковра. Складки [2] |
|
|
Вздутие водоизоляционного ковра |
|
|
Впадины. Образование зон застоя воды |
|
|
Биологическое повреждение |
|
|
Отслоение рулонного ковра от вертикальных поверхностей |
|
|
Отсутствие элементов из оцинкованной стали |
|
|
Отсутствие крышек элементов организованного водостока |
|
|
Коррозия металлических элементов |
|
Все вышеперечисленные дефекты кроме того, что могут быть определены визуально, могут быть измерены, а координаты характерных точек описаны и привязаны к поверхности исследуемого объекта.
Деятельность строительного эксперта весьма субъективна, а её результаты труднопроверяемы и не всегда повторимы. При большой протяженности насыщенного дефектами объекта точная фиксация их геометрических параметров труднодостижима, в результате чего решение о физическом износе и степени поврежденности кровли принимается экспертом «на глаз», что не всегда рационально с точки зрения собственника объекта, для которого одним из наиболее важных условий экономически эффективного существования объекта является наибольшая продолжительность безотказного функционирования его конструктивных элементов, достигаемая своевременным выполнением ремонтно-восстановительных работ [20].
С целью проверки предположения об субъективности решений строительных экспертов было проведено тестирование группы практикующих инженеров-обследователей экспертных организаций г. Белгорода. Наиболее выразительный пример, подтверждающий это предположение представлен на рисунке 1. При одной и той же площади кровли, равной 27,5 м2, эксперты оценили дефекты по-разному:
- 75 зон вздутий общей площадью 4,95 м2, 18% площади поверхности кровли;
- 55 зон вздутий общей площадью 2,12 м2, 8% площади поверхности кровли.


Рис. 1. Дефект «Вздутие», определенный разными экспертами
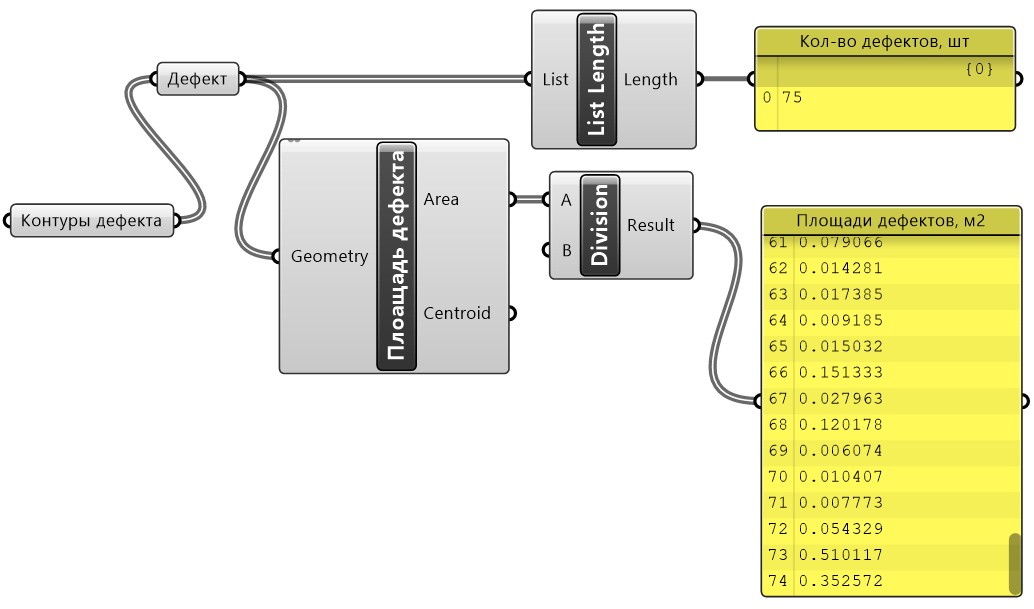
Для оценки геометрических параметров распознанных дефектов был составлен алгоритм визуального программирования в программе Rhino 7 + Grasshopper, представленный на рисунке 2.

Рис. 2. Алгоритм оценки геометрических параметров дефектов
Для обучения и последующей оценки качества распознавания дефектов была выбрана нейронная сеть сети DeepLabv3+ [16], мерой оценки качества работы которой является метрика Intersection over Union (IoU) [3] (см. рис. 3), представляющая собой отношение площади пересечения прямоугольного региона-кандидата с прямоугольником, на самом деле обхватывающим объект, к площади объединения этих прямоугольников [5].

Рис. 3. Повышение эффективности распознавания дефектов плоской рулонной кровли в процессе обучения глубокой сверточной нейронной сети

Рис. 4. Примеры распознавания дефектов:
a — исходное изображение, b — подготовленная бинарная маска (обучение); c — результаты работы нейронной сети
Ключевыми детектируемыми дефектами плоской рулонной кровли, анализируемыми обученной нейронной сетью, являются впадины, вздутия, трещины, отслоение, разрывы, отрывы, отсутствие рулонного ковра, биологическое и коррозионное повреждение её элементов (см. рис. 4) [6].
Предложенный подход к нейросетевому обучению [19] разработанного автоматизированного комплекса распознавания и диагностики типовых дефектов плоских рулонных кровель показал приемлемые результаты, что позволяет выделять области таких дефектов с достаточным для практического применения качеством.
Также авторами был разработан алгоритм по автоматизированному преобразованию контуров распознанного дефекта-вздутия в информационную его модель. Алгоритм был построен на языке визуального программирования в ПК Rhino 7 + Grasshopper и представлен на рисунке 5. Результаты автоматического построения информационной модели также представлены на рисунке 5.

Рис. 5. Алгоритм и результата автоматизированного построения информационной модели дефекта-вздутия из распознанных нейронной сетью его контуров
Полученные информационные модели дефектов автоматически экспортируются в информационную модель здания в CAD системе, в нашем случае был использован ПК ArchiCAD, что позволяет учитывать поврежденность дефектами реальных строительных конструкций в BIM модели здания на стадии эксплуатация жизненного его цикла [4].
Выводы
Проведенные исследования применяемости нейронных сетей для автоматизации проведения строительно-технической экспертизы в части детектирования дефектов, определения их геометрических параметров, а также динамического мониторинга их развития весьма перспективно. Внедрение такой технологии позволит повысить скорость, качество, достоверность и проверяемость результатов экспертизы, позволит снизить стоимость жизненного цикла отдельных строительных конструкций и здания в целом путем рационального инвестирования в текущие и капитальные ремонты с целью продления сроков безотказной эксплуатации строительных конструкций.
1. Filatova, D. A Crack Detection System for Structural Health Monitoring Aided by a Convolutional Neural Network and Mapreduce Framework / D. Filatova, Ch. El-Nouty // International Journal for Computational Civil and Structural Engineering. - 2020. - Vol. 16, No. 4. - P. 38-49. - DOIhttps://doi.org/10.22337/2587-9618-2020-16-4-38-49. - EDN GOCETM.
2. Filatova, D. High-Throughput Deep Learning Algorithm for Diagnosis and Defects Classification of Waterproofing Membranes / D. Filatova, U. V. Punko, Ch. El-Nouty // International Journal for pComputational Civil and Structural Engineering. - 2020. - Vol. 16, No. 2. - P. 26-38. - DOIhttps://doi.org/10.22337/2587-9618-2020-16-2-26-38. - EDN CGFQEW.
3. Object Detection with Deep Neural Networks for Reinforcement Learning in the Task of Autonomous Vehicles Path Planning at the Intersection / D. A. Yudin, A. Krishtopik, I. Belkin [et al.] // . - 2019. - Vol. 28, No. 4. - P. 283-295. - DOIhttps://doi.org/10.3103/S1060992X19040118. - EDN UCHGBP.
4. Obolewicz, Jerzy & Baryłka, Adam. (2021). Life cycle engineering of a construction object. Inżynieria Bezpieczeństwa Obiektów Antropogenicznych. DOI 11-20.https://doi.org/10.37105/iboa.115.
5. Rezanov, A. Deep Neural Networks for Ortophoto-Based Vehicle Localization / A. Rezanov, D. Yudin // Studies in Computational Intelligence. - 2021. - Vol. 925 SCI. - P. 167-174. - DOIhttps://doi.org/10.1007/978-3-030-60577-3_19. - EDN TOBLCF.
6. Roof Defect Segmentation on Aerial Images Using Neural Networks / D. A. Yudin, V. Adeshkin, A. V. Dolzhenko [et al.] // . - 2021. - Vol. 925 SCI. - P. 175-183. - DOIhttps://doi.org/10.1007/978-3-030-60577-3_20. - EDN OPHRID.
7. Gareev, I. F. The introduction of digital technologies at the stages of the life cycle of residential real estate / I. F. Gareev, N. N. Mukhametova // Housing strategies. - 2018. - v. 5, № 3. - p. 305-322. - DOIhttps://doi.org/10.18334/zhs.5.3.39692. - EDN YRLKJV.
8. Ginsburg, A. V. Opportunities and intellectual capacity of the most important organizational and technological reliability of the construction industry (s). V. Ginsburg, A. And. Mgsu newspaper. - 2018. - v. 13, № 1(112). - p. 7-13. - DOIhttps://doi.org/10.22227/1997-0935.2018.1.7-13. - EDN XCIOMJ.
9. Gnam P. A. Analysis of methods of technical inspection of objects in order to determine their physical wear / P. A. Gnam // AlfaBuild. - 2019. - № 4(11). - p. 7-22. - EDN RQVYXK.
10. Godunov, A. I. Image segmentation and object recognition based on convolutional neural network technology / A. I. Godunov, S. T. Balanyan, P. S. Egorov // Reliability and quality of complex systems. - 2021. - № 3(35). - p. 62-73. - DOIhttps://doi.org/10.21685/2307-4205-2021-3-8. - EDN GUZZTD.
11. Grabovy, P. G. The system of real estate expertise and their content / P. G. Grabovy // The digital future of the innovative economy of Russia: an interuniversity collection of scientific papers and the results of joint research projects. - Moscow : Auditor Publishing House, 2018. -p. 89-95. - EDN XMTQQP.
12. Grabovy, P. G. Real estate management in Russia at the present stage: theory, practice, development prospects / P. G. Grabovy // Real estate: economics, management. - 2007. - № 1-2. - p. 9-10. - EDN NULOXN.
13. Zholobov, A. L. Systematization of methods for increasing the service life of building structures / A. L. Zholobov, E. A. Zholobova // Scientific review. - 2014. - № 10-3. - p. 633-636. - EDN TLAVFN.
14. Zholobov, A. L. Modern technological solutions for the repair of multilayer roofs / A. L. Zholobov // Bulletin of Civil Engineers. - 2008. - № 4(17). - p. 55-62. - EDN JVMPOX.
15. A model of a deep convolutional neural network in the problem of crack segmentation on asphalt images / B. V. Sobol, A. N. Soloviev, P. V. Vasiliev, L. A. Podkolzina // Bulletin of the Don State Technical University. - 2019. - v. 19, № 1. - p. 63-73. - DOIhttps://doi.org/10.23947/1992-5980-2019-19-1-63-73. - EDN DMPFGM.
16. Naumov, A. E. Improvement of the technology of construction and technical expertise using hardware and software complex of automated flaw detection / A. E. Naumov, D. A. Yudin, A.V. Dolzhenko // Bulletin of Belgorod State Technological University named after V.G. Shukhov - 2019. - № 4. - p. 61- 69. - DOIhttps://doi.org/10.34031/article_5cb824d26344e7. 45899508. - EDN FHPDTK.
17. On the concept of development of the regulatory and technical base of construction objects during their operation / V. I. Travush, V. V. Guryev, A. N. Dmitriev [et al.] // Academia. Architecture and construction. - 2021. - № 1. - p. 121-133. - DOIhttps://doi.org/10.22337/2077-9038-2021-1-121-133. - EDN RHMCWM.
18. Sysoev, A. K. On the causes of premature destruction of roofs made of polymer membranes / A. K. Sysoev, E. A. Zholobova, A. L. Zholobov // Engineering Bulletin of the Don. - 2021. - № 5(77). - p. 81-87. - EDN YPOLJX.
19. Yudin, D. A. Software package for automated image markup using neural network object detection / D. A. Yudin, V. V. Prakhov // Optoelectronic devices and devices in image recognition and image processing systems. Recognition - 2019 : Proceedings of the XV International Scientific and Technical Conference, Kursk, May 14-17, 2019. - Kursk: Southwest State University, 2019. - p. 205-207. - EDN RTETTX.
20. Yartsev, V. P. Forecasting the durability of roofing bitumen-polymer composites / V. P. Yartsev, M. V. Dolzhenkova // Bulletin of the Tambov State Technical University. - 2012. - v. 18, № 4. - p. 1042-1050. - EDN PRGISZ.

















